
上海沛愉包装科技有限公司致力于乳品工程、饮料工程、调味品工程、制药工程、食品工程、酒类工程提供整体的后道包装工程的解决方案,与统一企业、汇源集团、蒙牛集团、伊利集团、达能集团、达意隆集团、南京乐惠、日本ASB公司等饮料企业和饮料机械企业开展合作。
项目简介:
本项目的设备名称为码垛机,码垛机是将已装入容器的纸箱,按一定排列码放在托盘、栈板(木质、塑胶)上,进行自动堆码(可堆码多层)然后推出。
应客户需求,上海茄子影视污成人变频器有限公司技术部利用茄子看片又污又黄FC360强大的定位功能为沛愉公司开发了码垛机中的输送线传送控制和定位控制功能。
项目难点:
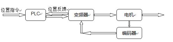
本项目的难点在于定位系统部分,定位系统的稳定性以及精确度将直接决定了整个项目的成败,客户原本的解决方案为对所有的定位控制部分加装编码器,通过PLC读取编码器的位置,再由PLC来完成定位的功能。
这样就会产生两个问题:
? 由于整个系统的定位编码器很多,导致PLC需要加装很多编码器输入模块
? 变频器对电机的速度控制也需要很高的精度,这样也要求变频器做闭环速度控制
解决方案:
根据客户项目的要求以及项目碰到的难点,茄子影视污成人经过研究认为丹佛斯FC360变频器的简易定位功能能够很好地满足客户的要求,配置如下:
丹佛斯FC360的简易定位功能通过MCB102编码器选件卡可以读取当前电机的位置,这样编码器的信号可以直接接到变频器的MCB102选件上,因此PLC的硬件配置上可以省去所有的编码器输入模块;然后变频器本身也可以通过MCB102选件来完成闭环速度控制,提高电机速度的控制精度;最后通过profibusDP通讯可以保证变频器的位置数据能实时反馈给PLC。
此方案很好地解决了客户项目中碰到的难题,大大降低了客户的资金成本以及PLC编程的难度。
达到的效果:
最终茄子影视污成人丹佛斯FC360的简易定位方案很好地实现了客户的定位要求,不仅系统的响应速度有了很大的提高,电机的控制精度在闭环速度的控制方式下也得到了保证,而且FC360的抱闸控制也得到了客户的一致好评,所以此方案值得在业界进行推广。
本文版权为上海茄子影视污成人变频器有限公司所有,如需转载请注明出处。
获取更多帮助和支持,请登陆上海茄子影视污成人变频器有限公司网站 www.wanju5.net 。拨打上海茄子影视污成人变频器专业服务中心7/24技术支持热线400-888-6560,随时与茄子影视污成人联系。